Электроплуг Могилевлифтмаш ЛС-100А
Купить ЭлектроПлуг - Лебёдку Сельскохозяйственн...
Электро Лебёдка ЛС-100А, окучивание картофеля и...
Лебедка Молилевлифтмаш ЛС-100А сельскохозяйстве...
Офигенный электроплуг (лебедка) ЛС-100А - YouTube
LS-100
Лебедка ЛС 100А - YouTube
LC100-A-y-ksek-hassasiyetli-dijital-end-ktans-v...
LV.A-100-SST > elesa 제품 | 그로스
ЭлектроПлуг 2017 Новая модель ЛС-100А СельхозЛе...
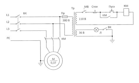
Лс 100а электроплуг схема - Фото подборки
Лебёдка сельскохозяйственная ЛС-100А: продажа, ...
ГАЛЕРЕЯ - 100 Ліття
Як працює на фронті безпілотний літальний компл...
ЛЗ-100-100 - Музей электронных раритетов
Контроллер КС-100А - YouTube
Электроплуг Могилевлифтмаш ЛС-100А купить в Мин...
ЭлектроПлуг - Лебёдка Сельскохозяйственная ЛС-1...
КАК ПРАВИЛЬНО ПРИМЕНЯТЬ ЛС | 1 ЛС VS 100 ЛС VS ...
ВЛ-100 СССР - Песочница (Q&A) - Форум по радиоэ...
"Лелека-100": український безпілотний розвідник...
ЛС-100А электро-плуг
Купил Е 100 😎 - YouTube
ЧЕСТНЫЙ ОТЗЫВ ПРО БЕЛАРУССКИЙ ЭЛЕКТРОПЛУГ ЛС100...
Электроплуг «Лебедка сельскохозяйственная ЛС-10...
Электроплуг ЛС-100А (лебедка сельскохозяйственн...