Электрогидравлический усилитель руля Servotroni...
ГИДРАВЛИЧЕСКИЙ УСИЛИТЕЛЬ РУЛЯ
Гидравлический усилитель руля Волга газ 3110 (г...
Система гур: Гидроусилитель рулевого управления...
ГИДРАВЛИЧЕСКИЙ УСИЛИТЕЛЬ РУЛЯ ТРАКТОРА (ГИДРОУС...
Гидравлический усилитель руля: Гидравлический у...
Гидравлический усилитель руля
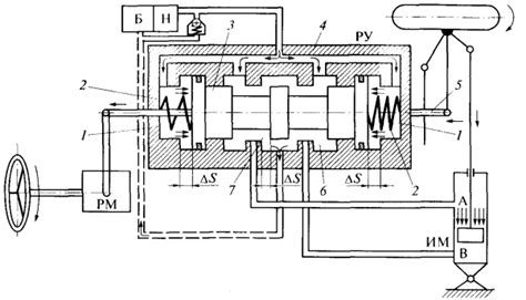
Расширительный бак, гидравлический масляный уси...
Гидравлический усилитель рулевого управления.
Гидроэлектро усилитель руля: что такое электрог...
Усилитель руля 101С 315 низкого гидравлического...
Гидравлический усилитель рулевого управления: Г...
Гидравлический Усилитель Руля (ГУР) Renault Pre...
Что такое ГУР? Гидравлический усилитель руля (Г...
Гидроусилитель руля: что это, для чего нужен, к...
🚗 Современные Усилители Руля [Обзор] 2025
Гидравлический усилитель руля on Vimeo
Купить Гидравлический Усилитель Руля ЗиЛ, цена ...
Гидравлический усилитель руля на трактор Т-16 -...
Гидравлический усилитель рулевого управления с ...
Гидроусилитель руля: принцип работы
Гидравлический Усилитель Руля ГУР ПАЗ,МАЗ,Тролл...
Глава 35 Назначение и типы усилителей рулевого ...
Гидравлический усилитель руля - комфортное вожд...
Электрогидравлический усилитель руля: Электроги...
Гидравлический Усилитель руля у Т-25 готов [кро...